Problème démarrage.

Modérateur : Equipe du site

Règles du forum
Nous sommes sur un forum d'entraide et de passionnés, assurez-vous avant de poster de respecter ceci: Image
Le bonjour est de coutume ici pour commencer ses messages ;)
Avatar du membre
Sev06
Sur la nationale
Sur la nationale
Messages : 251
Enregistré le : 14 mai 2017, 08:08
: : :
Modèle : [Espace I 2.0 injection]
Finition : 2000-1
Année : 1989
: : :
: : :

Re: Problème démarrage.

Message non lu par Sev06 »

camion rouge a écrit :SAlut
Pour la video , tu fais comme pour une photo !
Fichier joint !
Tu peux tester dans la derniere section du forum , il y a un post « test » exprès !
Salut,

Ah ok merci CR, super !!

Bon dimanche ;)
Espace I phase 2 - 05/89
2000-1 / 120 ch
106.000 km
__________________________________
Image
Avatar du membre
Sev06
Sur la nationale
Sur la nationale
Messages : 251
Enregistré le : 14 mai 2017, 08:08
: : :
Modèle : [Espace I 2.0 injection]
Finition : 2000-1
Année : 1989
: : :
: : :

Re: Problème démarrage.

Message non lu par Sev06 »

Ça me dit : "Extension de fichier non prise en charge : MOV_0123.mp4"
Espace I phase 2 - 05/89
2000-1 / 120 ch
106.000 km
__________________________________
Image
harry
Fou (folle) du volant
Fou (folle) du volant
Messages : 2322
Enregistré le : 29 déc. 2011, 23:02
: : :
Modèle : [N'a plus d'Espace]
Finition : [Aucun]
Année : [Autre véhicule]
: : :
2ème modèle : [N'a plus d'Espace]
finition : [Aucun]
Année : [Autre véhicule]
: : :

Re: Problème démarrage.

Message non lu par harry »

Bonjour.

Moi,je mets simplement le lien de la page Youtube.
Je ne peux pas donner d'exemple, je suis sur le téléphone.

EDIT: plus sur le téléphone, exemple : https://www.youtube.com/watch?v=mQo5HH-wk7w

Harry. A+

Edit modération : lien édité vers un sujet plus adapté .
Utilisateur banni définitivement pour ses multiples débordements (30/3/2018)
L' équipe lui avait pourtant laisse maintes fois sa chance, dommage !
Avatar du membre
Sev06
Sur la nationale
Sur la nationale
Messages : 251
Enregistré le : 14 mai 2017, 08:08
: : :
Modèle : [Espace I 2.0 injection]
Finition : 2000-1
Année : 1989
: : :
: : :

Re: Problème démarrage.

Message non lu par Sev06 »

Salut,

Ouais je m'en doutais et voulais éviter la manœuvre.

Bon ben je vais essayer ça alors...
(avec la qualité de ma connexion ça peut prendre des plombes lol)

Merci, je vous tiens au jus au plus vite ;)

Bonne journée.
Espace I phase 2 - 05/89
2000-1 / 120 ch
106.000 km
__________________________________
Image
Avatar du membre
Sev06
Sur la nationale
Sur la nationale
Messages : 251
Enregistré le : 14 mai 2017, 08:08
: : :
Modèle : [Espace I 2.0 injection]
Finition : 2000-1
Année : 1989
: : :
: : :

Re: Problème démarrage.

Message non lu par Sev06 »

Voilà, en espérant que ça marche...

Dites moi ce que vous en pensez :

https://youtu.be/5l-IRpswwt4
Modifié en dernier par Sev06 le 20 oct. 2017, 09:44, modifié 1 fois.
Espace I phase 2 - 05/89
2000-1 / 120 ch
106.000 km
__________________________________
Image
Avatar du membre
Sev06
Sur la nationale
Sur la nationale
Messages : 251
Enregistré le : 14 mai 2017, 08:08
: : :
Modèle : [Espace I 2.0 injection]
Finition : 2000-1
Année : 1989
: : :
: : :

Re: Problème démarrage.

Message non lu par Sev06 »

On se rend compte que pendant les phases de "calme", ça cherche à se stabiliser entre 190 & 220 en gros, alors que dès que le grésillement est plus fort, là ça part dans tous les sens... :roll:

Est-ce qu'un relais mort ferait ça par exemple, ou un relais mort ne transmet plus rien ?

Le problème viendrait donc en amont du relais...?

Y a quoi avant ? Le calculateur... Quoi d'autre ?
Espace I phase 2 - 05/89
2000-1 / 120 ch
106.000 km
__________________________________
Image
harry
Fou (folle) du volant
Fou (folle) du volant
Messages : 2322
Enregistré le : 29 déc. 2011, 23:02
: : :
Modèle : [N'a plus d'Espace]
Finition : [Aucun]
Année : [Autre véhicule]
: : :
2ème modèle : [N'a plus d'Espace]
finition : [Aucun]
Année : [Autre véhicule]
: : :

Re: Problème démarrage.

Message non lu par harry »

Bonjour.

N'oublies pas que ton voltmètre indique des millivolts, autrement dit, rien. Il n'a pas le temps de comptabiliser la tension, d’où la mesure anarchique.

https://www.passion-espace-club.com/down ... =35938&t=1
Il y a le schéma qui répond à tes questions.
Le relais injection est alimenté à partir du + APC, il commande le relais PE, branches-le en direct, le moteur démarrera, j'en suis persuadé.

Harry. A+
Modifié en dernier par harry le 20 oct. 2017, 12:57, modifié 1 fois.
Utilisateur banni définitivement pour ses multiples débordements (30/3/2018)
L' équipe lui avait pourtant laisse maintes fois sa chance, dommage !
Avatar du membre
Sev06
Sur la nationale
Sur la nationale
Messages : 251
Enregistré le : 14 mai 2017, 08:08
: : :
Modèle : [Espace I 2.0 injection]
Finition : 2000-1
Année : 1989
: : :
: : :

Re: Problème démarrage.

Message non lu par Sev06 »

harry a écrit :Bonjour.

Mon message précédent n'est pas passé( perdu dans les méandres d'internet).
https://www.passion-espace-club.com/down ... =35938&t=1
Il y a le schéma qui répond à tes questions.
Le relais injection est alimenté à partir du + APC, il commande le relais PE, branches-le en direct, le moteur démarrera, j'en suis persuadé.

Harry. A+
J'en serai ravi si tel était le cas !! :D

Au risque de passer pour un boulet, tu peux m'expliquer clairement comment le brancher en direct stp ?

Le schéma je l'ai vu, mais il est trop petit, c'est illisible... :?
Screen Shot 10-12-17 at 11.12 PM.JPG
Et j'avoue que, même si je dégrossi à peu près le bidule, je comprends pas à 100%... :lol:
Espace I phase 2 - 05/89
2000-1 / 120 ch
106.000 km
__________________________________
Image
harry
Fou (folle) du volant
Fou (folle) du volant
Messages : 2322
Enregistré le : 29 déc. 2011, 23:02
: : :
Modèle : [N'a plus d'Espace]
Finition : [Aucun]
Année : [Autre véhicule]
: : :
2ème modèle : [N'a plus d'Espace]
finition : [Aucun]
Année : [Autre véhicule]
: : :

Re: Problème démarrage.

Message non lu par harry »

Bonjour.

Je te réponds avec mon téléphone.
Ce soir, je t'enverrais un schéma détaillé, tu verras mieux le problème.

Harry. A+
Utilisateur banni définitivement pour ses multiples débordements (30/3/2018)
L' équipe lui avait pourtant laisse maintes fois sa chance, dommage !
Avatar du membre
Sev06
Sur la nationale
Sur la nationale
Messages : 251
Enregistré le : 14 mai 2017, 08:08
: : :
Modèle : [Espace I 2.0 injection]
Finition : 2000-1
Année : 1989
: : :
: : :

Re: Problème démarrage.

Message non lu par Sev06 »

Super merci !

Comme ça j'y vais demain faire le test.

Mais pour toi/vous, le relais est hors de cause ?
(on peut éliminer cette piste ?)
Espace I phase 2 - 05/89
2000-1 / 120 ch
106.000 km
__________________________________
Image
harry
Fou (folle) du volant
Fou (folle) du volant
Messages : 2322
Enregistré le : 29 déc. 2011, 23:02
: : :
Modèle : [N'a plus d'Espace]
Finition : [Aucun]
Année : [Autre véhicule]
: : :
2ème modèle : [N'a plus d'Espace]
finition : [Aucun]
Année : [Autre véhicule]
: : :

Re: Problème démarrage.

Message non lu par harry »

Bonjour.

Oui.

Harry. A+
Utilisateur banni définitivement pour ses multiples débordements (30/3/2018)
L' équipe lui avait pourtant laisse maintes fois sa chance, dommage !
Avatar du membre
Sev06
Sur la nationale
Sur la nationale
Messages : 251
Enregistré le : 14 mai 2017, 08:08
: : :
Modèle : [Espace I 2.0 injection]
Finition : 2000-1
Année : 1989
: : :
: : :

Re: Problème démarrage.

Message non lu par Sev06 »

harry a écrit :Bonjour.

Je te réponds avec mon téléphone.
Ce soir, je t'enverrais un schéma détaillé, tu verras mieux le problème.

Harry. A+
Salut Harry,

Tu as oublié le schéma détaillé hier soir ? :P

À +
Espace I phase 2 - 05/89
2000-1 / 120 ch
106.000 km
__________________________________
Image
Avatar du membre
pontiac
Fou (folle) du volant
Fou (folle) du volant
Messages : 19902
Enregistré le : 06 juil. 2006, 11:13
: : :
Modèle : [Espace II 2.2 BVM]
Finition : Cyclade
Année : 1995
: : :
2ème modèle : [Espace II 2.2 BVM]
finition : Cyclade
Année : 1996
: : :
3ème modèle : [Autre]
Finition : [Autre]
Année : [Autre véhicule]
Localisation : En contrée Viking
Contact :

Re: Problème démarrage.

Message non lu par pontiac »

...

Question c*n... mais as tu essayé en inversant les 2 relais :?:
Espace II 2.2i ( J7T773 ) Cyclade équipé Grand Écran, 09/1995 200000 280000Km ( bientôt un remplaçant... )
Injection Deka Siemens ( injecteurs 854714 mono-jet 863409 multi-jet autres modèles en test !), "débridé", 100% E85 sans modifs

Le remplaçant est arrivé, un RT de 08/1996, 120251Km, remise en beauté en cours...
Twingo 1.2 16V 12/2001 moteur D4F neuf 0km 75cv boite quickshift ( même daube que l'easy ) => passée en 5 manuelle
Mon dernier plaisir ( besoin professionnel ) : un Jeep Grand Cherokee 4.0L 6 cylindres en ligne 156000Km,... Import direct US... NON catalysé de 01/93 et 100% E85 pas de modifs non plus, tracte 2T.500 comme s'il était à vide !...


Et encore des Espace I, II, III, IV... en fait plusieurs because job => démonteur ou plutôt recycleur d'Espace...

Image

Image

:arrow: Pas de questions techniques par MP :!:
harry
Fou (folle) du volant
Fou (folle) du volant
Messages : 2322
Enregistré le : 29 déc. 2011, 23:02
: : :
Modèle : [N'a plus d'Espace]
Finition : [Aucun]
Année : [Autre véhicule]
: : :
2ème modèle : [N'a plus d'Espace]
finition : [Aucun]
Année : [Autre véhicule]
: : :

Re: Problème démarrage.

Message non lu par harry »

Bonjour.

Désolé, zappé :oops: !
Je m'en occupe.
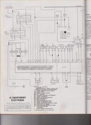
calculateur injection 2017-10-23 001.jpg
allumage 2017-10-23 001.jpg
Ceci est tiré de la RTA 11181(709) page 95 et 114.

Harry. A+
Utilisateur banni définitivement pour ses multiples débordements (30/3/2018)
L' équipe lui avait pourtant laisse maintes fois sa chance, dommage !
harry
Fou (folle) du volant
Fou (folle) du volant
Messages : 2322
Enregistré le : 29 déc. 2011, 23:02
: : :
Modèle : [N'a plus d'Espace]
Finition : [Aucun]
Année : [Autre véhicule]
: : :
2ème modèle : [N'a plus d'Espace]
finition : [Aucun]
Année : [Autre véhicule]
: : :

Re: Problème démarrage.

Message non lu par harry »

Bonjour.

Analyse:

Quand on met le contact, on applique un +APC sur le module d'allumage HT et sur la borne 1 de la bobine du relais injection381
ce plus alimente aussi le voyant défaut mais son moins est commandé par le calculateur d'injection.

Le calculateur d'injection envoie et reçoit ses infos par des moins.
Le moins sur la borne2 de la bobine 381 vient du calculo.

Quand le relais381 est alimenté, son contact en borne 3 étant alimenté par un +AVC (permanent), un plus se retrouve à la borne 5 de ce relais et alimente la borne 1 du relais pompe essence493, il en résulte la fermeture du relais493, le moins venant du calculo.

Le contact du relais493 étant alimenté en borne 3 par un +AVC (permanent), un plus sort en borne 5 et vient alimenter les injecteurs en +(le moins étant commandé en borne 20 et 21 du calculo).

Ce même plus alimente aussi la pompe à essence et l'électrovanne de régulation de ralenti(les commandes de celle-ci se faisant par le moins venant des bornes 23 et 24 du calculo).

Je sais que ça parait compliqué au premier abord, mais c'est juste une question d'analyse.La solution est d'imprimer le schéma, de repasser tous les + APC en jaune, les +AVC en rouge, les masses en bleu. tu y verras de suite plus clair, je fais ça sur tous mes schémas par habitude, après je prends d'autres couleurs pour les circuits (les commandes, les puissances, etc...).

Le brochage des relais:
Relais.JPG
Pour rappel:

Tu dois trouver un +AVC(permanent) sur les bornes 3 des relais, il s'agit de l'alimentation des contacts.
Tu dois trouver un moins sur les bornes 2 des relais, il s'agit des moins bobines venant du calculo.
Tu dois trouver un +APC sur la borne 1 d'un des relais, après avoir mis le contact il s'agit du relais injection381 qui lui-même va alimenter le relais pompe essence493.

Ne cherches pas de problème ailleurs si ces relais grésillent, c'est encore à cause d'un problème de connectique, il faudra trouver le défaut, soit un +AVC, soit un plus APC, soit la masse venant du calculo.
Il y a des connecteurs sous les relais, ouvres-les plusieurs fois et nettoies-les au KF contact.

Pour contrôler les fils venant aux connecteurs des relais, tu peux piquer l'isolant avec une aiguille.

Pour déterminer quel relais fait quoi, tu shuntes les bornes 3 et 5 d'un connecteur de relais, si le deuxième relais se colle et la PE tourne, le premier est celui de l'injection381 et le deuxième celui de la pompe essence493, si le deuxième relais ne se colle pas et que la pompe essence tourne, c'est que tu viens de shunter le connecteur du relais PE493.

En espérant faire avancer le schmilblick.

Harry. A+
Utilisateur banni définitivement pour ses multiples débordements (30/3/2018)
L' équipe lui avait pourtant laisse maintes fois sa chance, dommage !
harry
Fou (folle) du volant
Fou (folle) du volant
Messages : 2322
Enregistré le : 29 déc. 2011, 23:02
: : :
Modèle : [N'a plus d'Espace]
Finition : [Aucun]
Année : [Autre véhicule]
: : :
2ème modèle : [N'a plus d'Espace]
finition : [Aucun]
Année : [Autre véhicule]
: : :

Re: Problème démarrage.

Message non lu par harry »

Bonjour.

Je remets le schéma coloré:
calculateur injection 2017-10-23 001.jpg
Harry. A+
Utilisateur banni définitivement pour ses multiples débordements (30/3/2018)
L' équipe lui avait pourtant laisse maintes fois sa chance, dommage !
Avatar du membre
Sev06
Sur la nationale
Sur la nationale
Messages : 251
Enregistré le : 14 mai 2017, 08:08
: : :
Modèle : [Espace I 2.0 injection]
Finition : 2000-1
Année : 1989
: : :
: : :

Re: Problème démarrage.

Message non lu par Sev06 »

Salut Harry,

J'arrive à l'instant, je vois que tu m'as pondu un pavé et des beaux schémas, j'ai comme le sentiment que je vais en apprendre beaucoup et qu'on est pas loin de toucher au but ! :D :D :D

Merci merci merci !!

Je vais lire ça attentivement et je reviens de suite ! ;)
Espace I phase 2 - 05/89
2000-1 / 120 ch
106.000 km
__________________________________
Image
Avatar du membre
Sev06
Sur la nationale
Sur la nationale
Messages : 251
Enregistré le : 14 mai 2017, 08:08
: : :
Modèle : [Espace I 2.0 injection]
Finition : 2000-1
Année : 1989
: : :
: : :

Re: Problème démarrage.

Message non lu par Sev06 »

Fantastique !!! :D

Je commence à comprendre l'électricité ! :lol:
Et ça me plait :)

Bon, du coup j'ai des questions !

1/ Si je teste la borne 3 de mes relais je dois trouver mon + permanent (soit grosso modo 12v) ?
(fiche rouge du testeur sur la borne 3 et fiche noire sur le - batterie, par exemple)

2/ Pour le - borne 2, je fais l'inverse ?
(fiche rouge sur le + batterie et fiche noire sur la borne 2 ?)
Idem je dois trouver la même valeur (ou en tout cas quelque chose de cohérent) ?

3/ Qu'entends-tu exactement par piquer l'isolant avec une aiguille ?
Le but de la manœuvre ?

4/ En pontant les relais, la voiture doit potentiellement démarrer alors ?
(c'est ce que tu voulais dire la dernière fois, si je comprend bien)

Du coup, si ça démarre bien comme ça, quelles peuvent être les pièces en cause ?
Si on peut faire une liste des pièces restantes comme panne possible, ça serait génial.

Merci encore Harry pour tout ces précieux conseils ! :D
beer.gif
beer.gif (1.76 Kio) Vu 3938 fois
Espace I phase 2 - 05/89
2000-1 / 120 ch
106.000 km
__________________________________
Image
Avatar du membre
cactus69
Sur l'autoroute
Sur l'autoroute
Messages : 913
Enregistré le : 06 oct. 2014, 14:00
: : :
Modèle : [Espace I 2.0 carburateur]
Finition : GTS
Année : 1987
: : :
: : :
Localisation : rhône

Re: Problème démarrage.

Message non lu par cactus69 »

Sev06 a l' air d' avoir du mal à distinguer les bornes des relais. ça semble compliqué quand on ne s' y connais pas en électricité, mais en fait c' est simple: Il y a 2 bornes parallèles et 3 autres bornes parallèles entre elles, mais dans l' autre sens.
Les 2 premières sont les bornes de la bobine du relais (1 et 2). Les 3 autres sont celles des contacts du relais. Celle du milieu est le commun (la borne 3) les 2 autre sont les contacts à fermeture (borne 5) et à ouverture (borne 4). A ouverture signifie que quand on alimente la bobine, le contact fait passer le courant,à ouverture, c' est l' inverse: Il coupe le courant.
Dans le cas présent, seul le contact à fermeture est utilisé.
Pour le repérer, il suffit de donner un coup de test de continuité entre la borne 3 une de 2 autres, avec le testeur. S' il sonne, on est entre 3 et 4. S' il ne sonne pas, on est entre 3 et 5 (toujours vérifier si l' autre borne est bien la 4, au cas ou on aurait mal positionné les pointes de touche).

Quand Sev mesure la tension envoyée aux injecteurs, le fait qu' elle varie rapidement indique que c' est le relais qui alimente aussi la pompe à essence, qui claque. Donc, sa bobine est mal alimentée, soit parce que le contact du relais d' injection est hs et conduit mal le courant, soit qu' il y a un mauvais contact sur les bornes du boitier d' injection ou/et un mauvais contact au niveau du connecteur (R28 sur le schéma Renault, il ne figure pas sur le schéma de Harry, ceui qui causait des soucis à Bacarronze), qui relie le boitier d' injection et les relais et/ou un mauvais contact au niveau des connecteurs des relais.

Donc, comme harry, je conseille de donner un coup de bombe de nettoyant à contacts sur toutes ces bornes. Perso, je fais cela une fois par an sur tous les contacts du compartiment moteur de mes autos (modernes ou pas). Après, il y a toujours une amélioration du fonctionnement du moteur. Les contacts dans une auto sont soumis à rude épreuve: des vibrations, de forts écarts de température, l' humidité, voir à la corrosion du sel en bord de mer!

yapuka!
_Espace 1 Ph 1 GTS d' octobre 87 couleur ivoire Bamako.
_Clio S de 93.
harry
Fou (folle) du volant
Fou (folle) du volant
Messages : 2322
Enregistré le : 29 déc. 2011, 23:02
: : :
Modèle : [N'a plus d'Espace]
Finition : [Aucun]
Année : [Autre véhicule]
: : :
2ème modèle : [N'a plus d'Espace]
finition : [Aucun]
Année : [Autre véhicule]
: : :

Re: Problème démarrage.

Message non lu par harry »

Bonjour.
Sev06 a écrit :Fantastique !!! :D

Je commence à comprendre l'électricité ! :lol:
Et ça me plait :) C'est normal, c'est dû au prof (ça va les chevilles, Harry ?) :lol:

Bon, du coup j'ai des questions !

1/ Si je teste la borne 3 de mes relais je dois trouver mon + permanent (soit grosso modo 12v) ?
(fiche rouge du testeur sur la borne 3 et fiche noire sur le - batterie, par exemple)Tout à fait, multimètre en position voltmètre, calibre 20 volts

2/ Pour le - borne 2, je fais l'inverse ?
(fiche rouge sur le + batterie et fiche noire sur la borne 2 ?)
Idem je dois trouver la même valeur (ou en tout cas quelque chose de cohérent) ?Tout à fait, multimètre en position voltmètre, calibre 20 volts

3/ Qu'entends-tu exactement par piquer l'isolant avec une aiguille ?
Le but de la manœuvre ?afin de recréer un plus manquant ou un moins manquant sans couper les fils afin de faire un essai.

4/ En pontant les relais, la voiture doit potentiellement démarrer alors ?
(c'est ce que tu voulais dire la dernière fois, si je comprend bien)OUI, elle ne va pas démarrer directement, il faudra actionner le démarreur à la clé.

Du coup, si ça démarre bien comme ça, quelles peuvent être les pièces en cause ?Le neiman, la connectique allant du neiman au relais pour le +APC, le plus AVC a un raccord caché dans une gaine (je ne l'ai pas encore trouvé), une mauvaise masse (on y retourne, bizarrement), contrôles si tu as bien la masse sur le contacteur pleine charge515
Si on peut faire une liste des pièces restantes comme panne possible, ça serait génial.

Merci encore Harry pour tout ces précieux conseils ! :D beer.gif
J'ai beaucoup de plaisir à partager mon savoir en électricité et ma plus grande récompense sera le message ou tu écriras "ça y est, il démarre."

Harry. A+
Utilisateur banni définitivement pour ses multiples débordements (30/3/2018)
L' équipe lui avait pourtant laisse maintes fois sa chance, dommage !
Avatar du membre
Sev06
Sur la nationale
Sur la nationale
Messages : 251
Enregistré le : 14 mai 2017, 08:08
: : :
Modèle : [Espace I 2.0 injection]
Finition : 2000-1
Année : 1989
: : :
: : :

Re: Problème démarrage.

Message non lu par Sev06 »

Non non, j'ai bien compris qu'elles sont-elles ;)

Vu que Harry a posté la photo juste 2 posts avant !

Par contre, dans ta description des bornes, j'ai pas l'impression que ça corresponde avec sa photo... C'est moi ou bien ?

Photo d'Harry :
Relais.JPG
Ce que je comprends de ta description :
Rellais.jpg
Quel est ce fameux boitier R28 exactement ?

J'ai une question subsidiaire, la pièce posant problème se trouvera forcément en amont des relais ?

Quel est l'ordre d’alimentation du circuit ?

Merci à toi aussi Cactus ;)
Espace I phase 2 - 05/89
2000-1 / 120 ch
106.000 km
__________________________________
Image
Avatar du membre
Sev06
Sur la nationale
Sur la nationale
Messages : 251
Enregistré le : 14 mai 2017, 08:08
: : :
Modèle : [Espace I 2.0 injection]
Finition : 2000-1
Année : 1989
: : :
: : :

Re: Problème démarrage.

Message non lu par Sev06 »

harry a écrit :Bonjour.
Sev06 a écrit :Fantastique !!! :D

Je commence à comprendre l'électricité ! :lol:
Et ça me plait :) C'est normal, c'est dû au prof (ça va les chevilles, Harry ?) :lol:

Bon, du coup j'ai des questions !

1/ Si je teste la borne 3 de mes relais je dois trouver mon + permanent (soit grosso modo 12v) ?
(fiche rouge du testeur sur la borne 3 et fiche noire sur le - batterie, par exemple)Tout à fait, multimètre en position voltmètre, calibre 20 volts

2/ Pour le - borne 2, je fais l'inverse ?
(fiche rouge sur le + batterie et fiche noire sur la borne 2 ?)
Idem je dois trouver la même valeur (ou en tout cas quelque chose de cohérent) ?Tout à fait, multimètre en position voltmètre, calibre 20 volts

3/ Qu'entends-tu exactement par piquer l'isolant avec une aiguille ?
Le but de la manœuvre ?afin de recréer un plus manquant ou un moins manquant sans couper les fils afin de faire un essai.

4/ En pontant les relais, la voiture doit potentiellement démarrer alors ?
(c'est ce que tu voulais dire la dernière fois, si je comprend bien)OUI, elle ne va pas démarrer directement, il faudra actionner le démarreur à la clé.

Du coup, si ça démarre bien comme ça, quelles peuvent être les pièces en cause ?Le neiman, la connectique allant du neiman au relais pour le +APC, le plus AVC a un raccord caché dans une gaine (je ne l'ai pas encore trouvé), une mauvaise masse (on y retourne, bizarrement), contrôles si tu as bien la masse sur le contacteur pleine charge515
Si on peut faire une liste des pièces restantes comme panne possible, ça serait génial.

Merci encore Harry pour tout ces précieux conseils ! :D beer.gif
J'ai beaucoup de plaisir à partager mon savoir en électricité et ma plus grande récompense sera le message ou tu écriras "ça y est, il démarre."

Harry. A+
Absolument, quel prof ! :D :lol:

1/ 2/ Ok.

3/ Tu veux dire donc une aiguille du multimètre ?

4/ Oui bien entendu :lol: :lol:

Le neiman normalement non, puisque j'avais testé avec un autre et ça ne changeait absolument rien.
Ah, un raccord caché... Potentiellement un risque de problème alors...
Problème de masse oui, sûrement, dû à la remontée de courant lors de la coupure du câble - de la batterie. Mais où ?
Là est le nœud du mystère je pense. Mais je vais bien finir par là trouver !

Le contacteur pleine charge, qu’es aquo ?
Le boitier papillon, c'est ça ?

J'ai beaucoup de plaisir à le recevoir, et tu en seras le 1er averti ! :D
Espace I phase 2 - 05/89
2000-1 / 120 ch
106.000 km
__________________________________
Image
harry
Fou (folle) du volant
Fou (folle) du volant
Messages : 2322
Enregistré le : 29 déc. 2011, 23:02
: : :
Modèle : [N'a plus d'Espace]
Finition : [Aucun]
Année : [Autre véhicule]
: : :
2ème modèle : [N'a plus d'Espace]
finition : [Aucun]
Année : [Autre véhicule]
: : :

Re: Problème démarrage.

Message non lu par harry »

Bonsoir.

3) Tu peux piquer dans un fil avec une aiguille afin de réalimenter un fil, sans pour autant le sectionner ou le dénuder.

Le contacteur pleine charge/ pied levé est sur le boitier papillon. il a 3 fils:
Pied levé=contact entre 1 et 2
Pleine charge (accéléré à fond)=contact entre 2 et 3
Le 2 est normalement à la masse.

J'oubliais de donner les devoirs à réviser avant l'interro :lol: :lol: :lol:
Lire et comprendre la page 45:
https://fr.scribd.com/document/24551585 ... -6-8-1-pdf

Il n'y a pas de boitier R28 mais il y aurait un connecteur R28 (dixit cactus69), j'investigue là-dessus de mon coté.

EDIT: connecteur R28 sur diesel, voir ici:

https://www.passion-espace-club.com/view ... 25#p399588

Harry. A+
Utilisateur banni définitivement pour ses multiples débordements (30/3/2018)
L' équipe lui avait pourtant laisse maintes fois sa chance, dommage !
Avatar du membre
Pilou29
Site Admin
Site Admin
Messages : 13654
Enregistré le : 10 janv. 2008, 23:37
: : :
Modèle : [Espace I 2.0 carburateur]
Finition : TSE
Année : 1984
: : :
2ème modèle : [Espace III 2.0 16V BVA]
finition : Privilège
Année : 2001
: : :
3ème modèle : [Avantime V6-24 BVM]
Finition : AVANTIME :
Année : 2002

Re: Problème démarrage.

Message non lu par Pilou29 »

Merci aux contributeurs de ce post très technique et bien documenté.
La colorisation des schémas facilite grandement la compréhension.
Merci à tous. :)
Espace I 2000 TSE (futur collector :lol: N° 2298 de septembre 1984 - le bonheur : pas d'électronique, ou presque )
Image_____Image_____Image
Espace II V6 Auto 1996 Bleu Boite HS :( (Parti à la casse !)
Espace III Privilège 2.0 16v Proactive 2001
Le petit dernier : Avantime V6 Privilège
La puce : Twingo 2001 jaune
Pépère ; Camping Car collector Ford 1988
Image
harry
Fou (folle) du volant
Fou (folle) du volant
Messages : 2322
Enregistré le : 29 déc. 2011, 23:02
: : :
Modèle : [N'a plus d'Espace]
Finition : [Aucun]
Année : [Autre véhicule]
: : :
2ème modèle : [N'a plus d'Espace]
finition : [Aucun]
Année : [Autre véhicule]
: : :

Re: Problème démarrage.

Message non lu par harry »

Bonjour.

Merci Pilou29. Au boulot, je suis le seul à travailler avec du papier et des crayons de couleur quand je me les fais pas piquer par les collègues :evil: .
Tous mes schémas respectent ces couleurs et quand je câble une armoire, j'en fais autant.
j'ai la même chose sur les revues technique, les notices des appareils ménager, c'est un réflexe avec les années.
C'est comme ça que je découvre des erreurs dans les schéma des RTA (personne n'en a jamais parlé mais j'ai déjà ouvert un sujet que je complèterai avec le temps).

Pour en revenir au(x) problème(s) de Sev06, je vais aller au garage quand j'aurai le temps, pour prendre des photos de la connectique moteur des faisceaux, rien ne vaut la réalité.

Harry. A+
Utilisateur banni définitivement pour ses multiples débordements (30/3/2018)
L' équipe lui avait pourtant laisse maintes fois sa chance, dommage !
Répondre