De retour parmi vous
Le raid au Maroc c'est très bien passer l'année dernière et après un an avec le nez dans les espaces quadra j'ai décidé de prendre un peu mes distance avec eux, utilisation régulière du raideur, et le donneur d'organe est resté dans son coin.
Lubi des dernières semaines, le remettre en route.
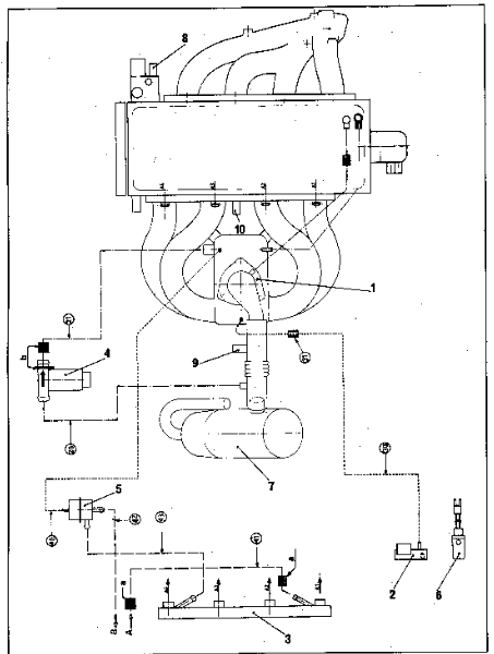
Remontage de toute l'injection, de l'intérieur, de l'échappement, de l'allumage etc.
La voiture avait été stocké avec un plein chargé en ethanol (de l'ordre de 60-70%) et oui je savais déjà que c'était une mauvaise idée au moment où je l'ai fait ahah !
Problème assez originale:
Le moteur me fait des coupure en roulant, jusque là rien de bien spécial, mais l'originalité e trouve dans le fait que les coupures se déclenche plus clairement lorsque je prend un virage à gauche. J'avoue que la on se dit facilement "réservoir qui dejauge" mais ça me le fait même avec le plein à ras bord.
Les coupures sont particulières et non régulière, elles se passe à la reprise des gaz, peu importe à quel point j'accélère et peuvent durer à pars si je coupe et que je reprend les gars tout doucement. Après avoir passer les coupures, le moteur tourne niquel et sort tous ses chevaux, parfois quelques difficultés à prendre les hauts régimes.
J'ai déjà ouvert la tête de delco et fait un nettoyage pour vérifier si il n'était pas blindé d'huile mais il été à peine gras, nettoyé pas d'effet.
Vérifié tous les branchement capteurs et injecteurs, tout est OK et me donne des valeurs cohérente, je dois juste encore testé le capteur papillon (j'ai trouvé les valeurs dans la Rta) et le capteurq cliquetit. Savez vous comment tester le cliquetit ?
En me baladant que le forum j'ai vu quelqu'un qui a eu un problème similaire et qui parler de pompe à essence mais la mienne semble tourner correctement.
Si vous avez des idées je suis preneur



